润滑油过滤
润滑油(Lubricatingoil):
主要作用是保护机械的润滑剂,主要起润滑、冷却、防锈、清洁、密封和缓冲等作用。
润滑油在设备的使用期间,会因设备的磨损进入大量的机械杂质、水分,同时空气中含有大量的水分,设备中的润滑油不可长期使用。
润滑油过滤:
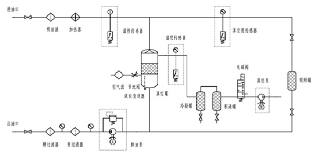
润滑油滤油机,主要是针对污染的润滑油进行处理,经过工程师鉴定,润滑油加热到65摄氏度里面的水分才可以蒸发,通过意大利三维立体闪蒸技术,除去油品中的水分。机械杂质我们的处理方式就比较简单了,通过压力,使油品通过微笑的空隙,杂质自然就会被过滤掉了,现今,常用的过滤的精度有1微米、3微米、5微米、不等的过滤精度。
润滑油除水、除杂质原理图:



