搜索页-滤油机-双级真空滤油机生产厂家-重庆双能滤油机制造有限公司
您好,欢迎光临重庆双能滤油机制造有限公司官方网站!
重庆滤油机

产品分类

联系我们

电话:400-023-8658   023-68190968

邮箱:cnsn023@163.com

地址:重庆市九龙坡科技大道99号V时代1栋15-1室#

网址:www.sn023.com


搜索关键词: 润滑油滤油机

您的当前位置:搜索页
全站搜索结果:54

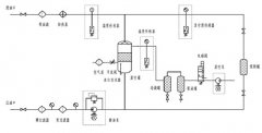
  • [液压油过滤机 ] TYA润滑油、液压油滤油机

      润滑油滤油机工作原理 润滑油滤油机工作...
    发布时间:2025-08-15   点击次数:20457

  • [案例展示 ] 鄂托克旗华月建材有限公

      内蒙古星光煤炭集团鄂托克旗华月建材有限公司采购我司润滑油滤油机...
    发布时间:2024-05-08   点击次数:149

  • [企业新闻 ] 真空脱水设备和聚结分离

      重庆双能滤油机公司是集各大滤油机销售厂家技术为一体的滤油机生产厂家。专业从事 发布时间:2020-03-27   点击次数:56

  • [企业新闻 ] 液压油和润滑油的区别

      润滑油和抗磨液压油的定义 : 润滑油润滑油是润滑剂的一种,它介于两个相对运动的物体之间,...
    发布时间:2020-03-27   点击次数:195

  • [热点聚焦 ] 润滑油使用过程中的常用

      一般情况下油品发白是由于油箱进水后造成的,是乳化现象,应避免水进入润滑油箱体或避免雨水进入已开封的油桶中。具体操作中,设...
    发布时间:2019-08-21   点击次数:181

  • [行业动态 ] 2019机械类专业行业现状及

      机械类机械专业主要包括机械设计制造及其自动化、材料成型及控制工程、工业设计、过程装备与控制工程等。不少同对该类机械专业的就业机械专业前景...
    发布时间:2019-07-31   点击次数:198

  • [行业动态 ] 润滑油滤油机操作使用说

      润滑油滤油机操作使用说明操作步骤 1、启动真空泵,当真空度达到-0.07Mpa时,缓慢开启进油阀12,...
    发布时间:2019-05-13   点击次数:140

  • [行业动态 ] 中石化斥资7亿 建西南润滑

      中石化斥资7亿建西南润滑油基地 润滑油滤油机专业制造厂家,双能润滑油过滤">润滑油过滤
      润滑油(Lubricatingoil): 主要作用是保护机械的润滑剂,主要起润滑、冷却、防锈、清洁、密封和缓冲等作用。 润滑油<...
    发布时间:2019-04-25   点击次数:115

  • [热点聚焦 ] 滤油机如快速何冷却?

      滤油机在工作的过程会产生大量的热量,如果不及时的散热,就会引起滤油机的功能损坏,从而导致性能的丢失,和...
    发布时间:2019-04-22   点击次数:182

共找到54条记录/最大显示6 首页 [2]  [3]  [4]  [5]  [6]  下一页 末页

电话:400-023-8658  023-68190968

邮箱:cnsn023@163.com

地址:中国.重庆. 九龙坡区科技大道99号

网址:www.sn023.com

滤油机分类:变压器油滤油机 润滑油滤油机 透平油滤油机

抗燃油滤油机 燃油滤油机 板框式滤油机 轻便式滤油机

高精度滤油机 滤油机配件 双级真空滤油机

重庆双能滤油机制造有限公司

扫一扫 关注我们